-
风机叶片智能监测系统
依托国内高端传感器技术,准确高效地完成数据采集和处理,结合工况具体问题具体分析。数据分析将多种数据源整合,利用自主研发人工智能算法进行实时监控和预警,有效应对叶片断裂、覆冰等重大运营风险。
查看详情 -
风机螺栓智能监测系统
基于国内高端传感器技术,工程实施简单方便,应对外部复杂环境能力较强。通过对螺栓预紧数据实时监测分析,并根据阈值配置进行实时报警,及时发现风机运行过程中的螺栓松动等异常情况,以此降低带来的风机运行风险和风场运维成本。
查看详情 -
风机塔筒智能监测系统
借助国内高端传感器技术,快速高效处理采集数据并完成数据预处理,通过实时振动分析塔筒的倾角、位移以及疲劳强度数据,结合自主研发模型和算法,实时监测塔筒的位置状态、受力及结构变形,以达到较好保护塔筒的效果。
查看详情 -
激光雷达监测系统
系统可安装于机舱、地面、测风塔原址及升压站等多场景,占地仅 3m×3m,围栏高度约 1.7m,采用市电供电并可从风机、升压站取电,通过网线或光纤(Modbus TCP 协议)将测风数据实时回传至功率预报服务器,通讯协议完全满足风功率预报要求。尤其在冰冻地区,系统可直接替换测风塔,无需大规模改造,且数据传输协议与原测风塔一致,配合功率预报厂家完成输入数据联调即可启用,保障测风数据安全稳定。
查看详情 -
超声相控阵探伤AI扫描系统
系统深度集成材料、电子、机械、软件、信号处理、超声算法及 AI 缺陷识别等多项先进技术,专注于风电叶片主梁与辅梁区域的无损检测。采用自研超声相控阵检测技术,不仅能完成胶宽、胶厚检测,还可精准识别分层、褶皱、脱粘、气孔、缺胶等缺陷,并自动完成缺陷类型判定与检测报告生成。
查看详情 -
风机偏航齿轮箱监测系统
通过对现有故障的检测,甚至对即将发生的故障进行有效预测,使运维人员在尽可能早的时间发现故障并提前安排维修调度或提前准备冗余备件,从而实现延长设备的工作时间,最大程度地提高产电量,最终达到降低运维成本的目的。
查看详情 -
CMS在线监测系统
通过部署加速度传感器采集风机传动系统的振动信号,结合大数据分析和人工智能技术,实现风机运行状态的实时监测与智能预警。该方案利用CMS系统对风机进行“心电图”式的全面监测,确保风机运行稳定可靠。
查看详情
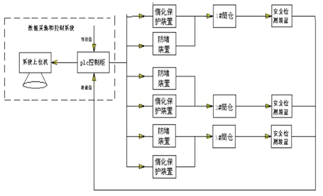
筒仓结构安全在线监测与智能评估
筒仓结构安全在线监测与智能评估系统通过多种传感器,实时监测筒仓内部温度、烟气浓度、可燃及有毒气体浓度、料位高度等参数,全面掌握储煤状态。传感器信号经数字仪表和智能模块采集后,实现现场显示、报警,统一处理后送入 PLC 和上位机系统,达成远程监控。系统具备手动、自动运行功能,就地与远程操作可无扰切换,且就地操作优先级更高,保障工作人员安全。
系统还配套筒仓惰化保护装置,采用纯度≥95% 的氮气作为惰化保护气源。当监测到筒仓内温度、烟气成分等参数超限时,系统自动启动锁、充、换气管网,向筒仓内充入高纯度氮气,置换可燃易爆气体,抑制原煤自燃与阴燃,保障筒仓安全。
系统特点
(1)抗干扰能力强不受大气降水影响,确保监测数据稳定可靠。
(2)适应危险环境采用防爆设计,可在易燃易爆的筒仓环境中正常工作。
(3)测量精准无接触式测量方式,不受仓壁粘附物料影响,保证测量结果准确。
(4)设备耐用减少与腐蚀性物料接触,降低设备损坏风险,延长使用寿命。
系统价值
(1)提升安全保障减少人工巡检,降低煤尘自燃、溃仓等事故造成的经济损失,保障人员安全。
(2)优化效率精准管理库存(误差 < 1%),避免因计量模糊导致的调度延误,提升生产效率。
(3)节约成本实现无人值守与智能运维,降低人力成本,延长设备寿命,减少总体开支。
应用案例
-
岸桥智慧运维系统
通过利用物联网技术,对岸桥设备进行智能化在线监测,通过在岸桥内安装传感器,收集实时数据。分析电机、大梁、支撑杆、运行小车、滑动槽等部件的振动情况,并结合润滑油油质分析等手段,
查看详情 -
场桥健康监测系统
系统监测囊括场桥及装卸货车的全工作流程管理。对场桥,通过传感器进行数据采集,经过数据的预处理、转发和存储,结合自主研发的工程模型以及振动分析和智能算法,从定性和定理两个维度对
查看详情 -
堆高车健康检测系统
本系统以MEMS光纤技术为核心,基于“人工智能+大数据+物联网”技术,使用计算机信息处理技术,包括信号处理、物联感知、神经网络及深度学习等技术,替代传统的基于人工、
查看详情 -
机场跑道安全预警系统
利用自动采集信息的传感设备,为系统运行提供自动、高效、便利的环境;通过智能化设施对跑道的各种信息进行实时采集和统一管理分析,为跑道设施的安全运行提供保障。
查看详情
-
多源异构数据的风机叶片服役状态监测平台
通过建立叶片本体多截面载荷与形变计算方法,进而搭建一套低成本、高可靠性的叶片结构健康监测系统,实现叶片运行状态的载荷、振动、净空实时监测,构建高精度叶片结构健康监测与故障诊断方法,并结合智能算法实现叶片寿命预测。
查看详情 -
风电产品MRO管理系统
在经济快速发展的大背景下,各个行业对于设备和设施的维修、保养和运营需求越来越高,然而企业对设备维护和备件管理过程相对分散,导致维护效率不高、备件供应不及时等问题。因此,需要建立一个全面的MRO系统来管理设备维护和资产保养。
查看详情 -
工业物联网大数据智慧运维平台
澄科科技自主研发的工业物联网大数据智慧运维平台是指通过各种信息传感设备,实时采集任何需要监控、连接、互动的物体或过程等各种需要的信息,与互联网结合形成
查看详情 -
新能源风电大数据智慧运维平台
澄科科技自主研发的新能源风电大数据智慧运维平台为风场业主提供完备的技术支撑。系统底层基于多种传感器技术,并结合多种其它数据来源,收集风机的收集风机的实时状态数据。
查看详情 -
轨道交通大数据智慧运维平台
轨道交通大数据智慧运维平台是指对城市轨道交通线路中所有的电力、车辆、机电设备、工务、仓储和各个大小维修基地进行监控的分布式计算机集成运维管理系统,该系统除了
查看详情




